이번 포스팅은 EEP(Electrical Engineering Potal)의 자료를 기본으로 해서 MV/LV SWGR의 Incoming 및 Outgoing feeder에 적합한 계전기 선정에 대해서 알아보겠습니다. 실제 공장 등의 현장에서 많이 사용하는 부분이라서 참고가 될 것으로 생각합니다. 내용이 길어서 이번 포스팅에서는 LV SWGR에 대한 부분을 다루고 MV SWGR는 다음 포스팅에 올리겠습니다.
서론 - 적정한 계전기 선정
적정한 계전기의 선정은 신뢰성 있는 네트워크를 만들기 위해서 가장 중요한 단계들 중의 하나입니다. 이 포스팅에서는 33kV 이하의 SWGR에 대해서 검토해 보겠습니다.
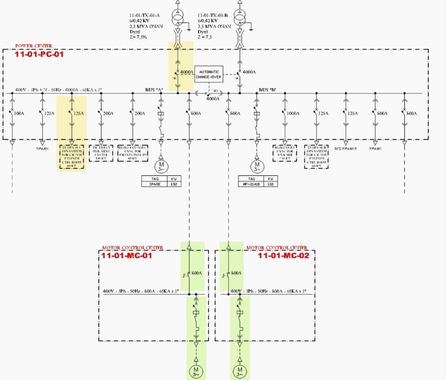
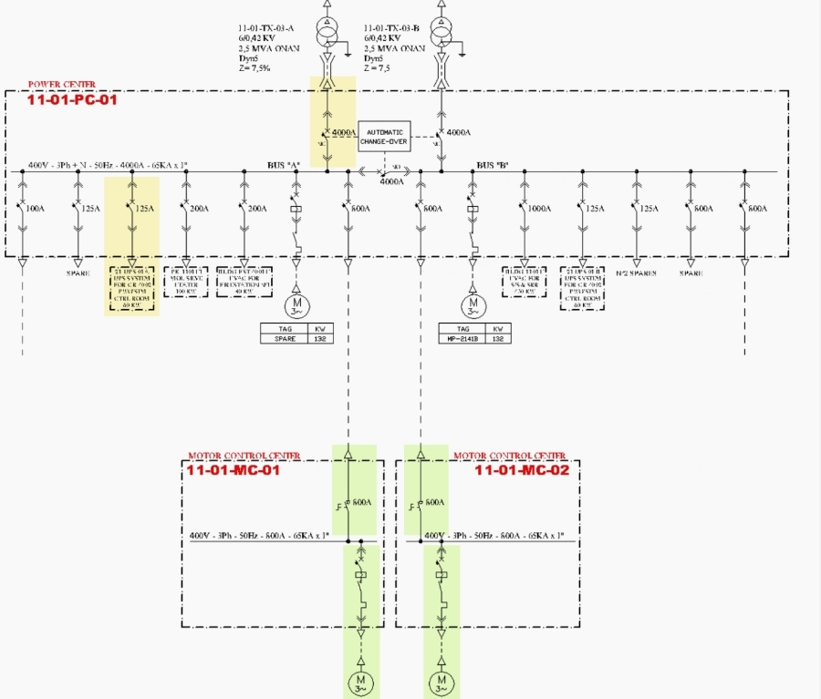
샘플 프로젝트에 대해서 선정된 계전기들이 아래의 Single line diagram에서 보여주고 있습니다.
목차는 다음과 같습니다.

1. 저압 배전반
1) 전력 배전 변압기의 후단 배전반
A. Incoming feeder
B. Outgoing feeder
2) MCC
A. Incoming feeder
B. Outgoing feeder
2. 고압 배전반 (다음 포스팅에서 올립니다)
1) Distribution feeders
2) Transformer feeders
3) Motor protection
샘플 프로젝트 도면


1. 저압 배전반 (Low voltage switchgear)
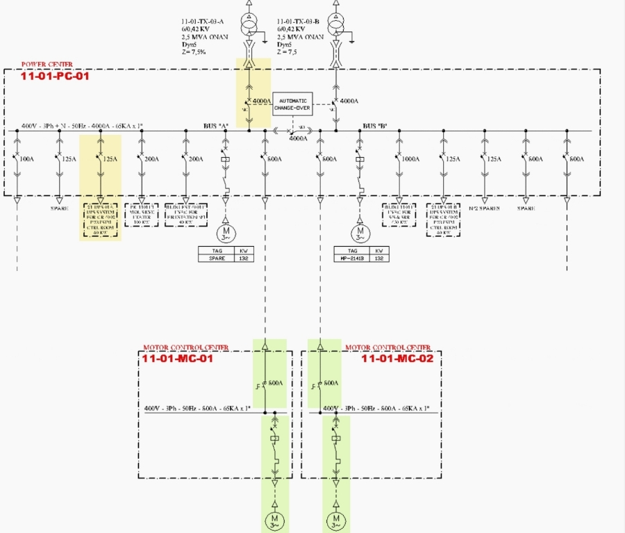
1.1 전력 배전 변압기 후단의 배전반 (Power center 11-01-PC-01)
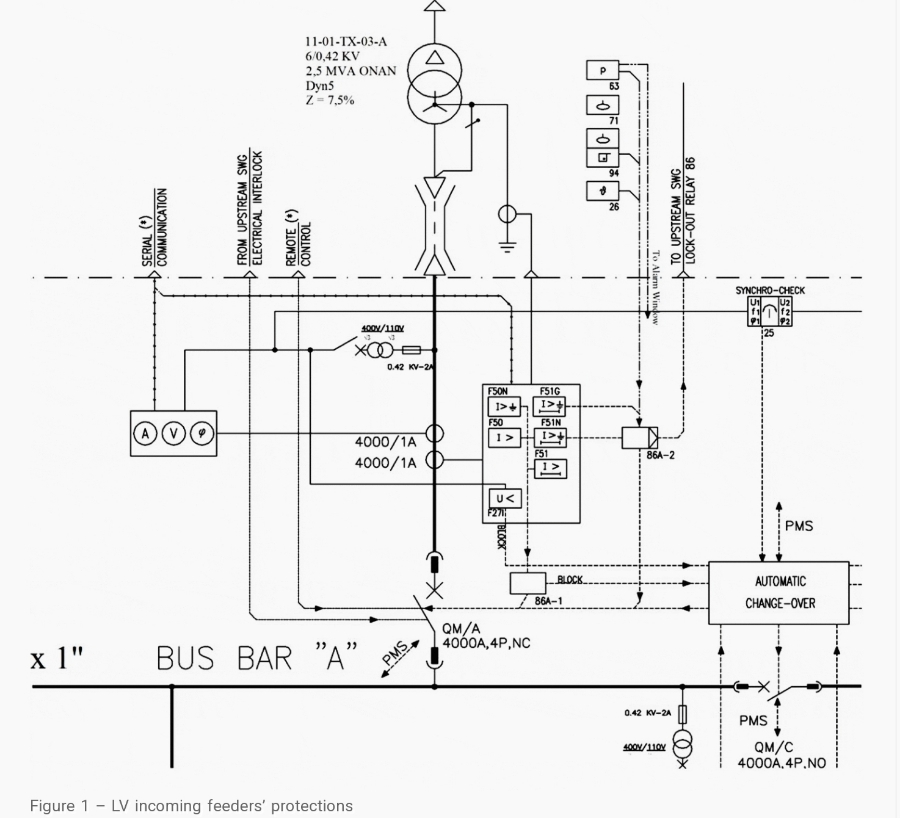
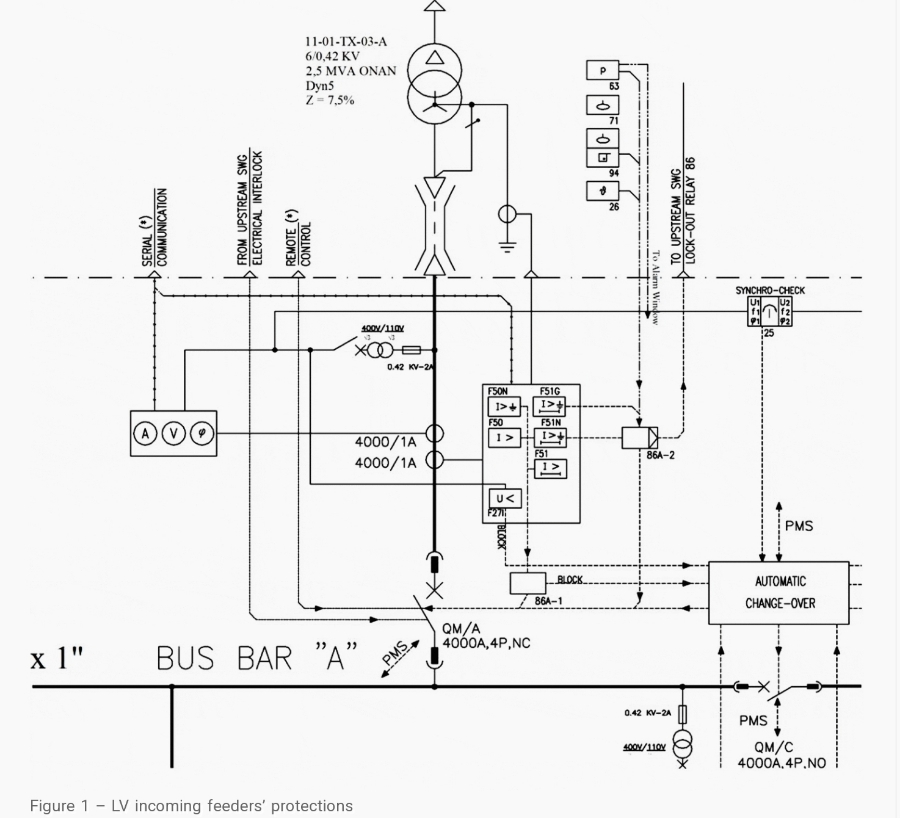
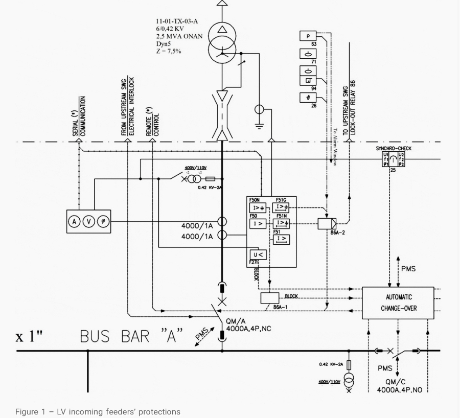
A) 인입 피더 (Incoming feeder)
이 배전반의 인입 피더에 대한 최소한의 보호 시스템은 다음과 같습니다.
1. 순시 과전류 계전기 (Instantaneous overcurrent) (ANSI Code 50)
2. 한시 과전류 계전기 (Time overcurrent) (ANSI Code 51)
3. 한시 지락 계전기 (Time earth fault) (ANSI Code 51N)
전력 변압기의 Buchholz 나 oil temperature의 트립 지시는 인입 차단기의 트립 시스템에 적용되어야 합니다. 전류변성기의 정격 전류는 전력 변압기의 정격 전류에 따라 결정되어야 합니다.
저전압 계전기 (27)과 제한접지 계전기 (restricted earth fault relay) (REF-64)도 고려되어야 합니다. (이 기능들이 프로젝트의 설계 범위에 언급되어 있는 경우)
변압기의 중성점이 접지로부터 분리되어 있는 경우에는 절연 감시 (Insulation monitoring)나 잔류 전압 보호가 (residual voltage protection)가 한시 지락 계전기 (51N) 대신에 고려되어야 합니다.
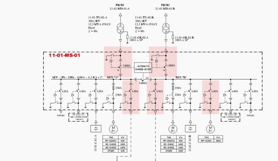
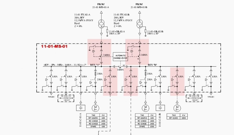
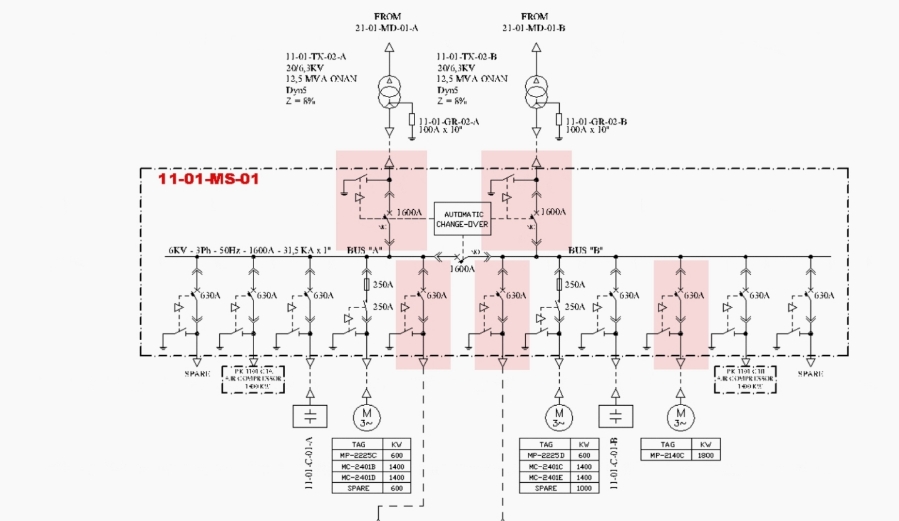
아래의 그림 1에서 저압반과 변압기를 위한 보호 계전기의 선택을 보여줍니다.

B) 인출 피더 (Outgoing feeders)
부하 전력 공급을 위한 피더에 대해서는 순시 과전류 계전기 (50)가 일반적으로 고려되어야 합니다. 보호 장치 (MCCB나 HRC Fuse)의 공칭전류는 피더 케이블의 사양에 따라서 조정되어야 합니다. (KEC에는 차단기 정격 전류의 1.25배가 되는 케이블 정격을 사용하도록 권고함)
방폭 지역이나 화재 위험 지역에서 설치되는 판넬에 전원을 공급하는 경우에는 300mA의 민감성을 가진 한시 지락 계전기 (51N)가 추가되어야 합니다.
1.2 MCC (Motor Control Center)
A) 인입 피더 (Incoming feeders)
피더의 공칭 전류가 630A 이상이면 인입 차단기에 필요한 보호는 순시와 한시 과전류 계전기 (50, 51)입니다. (보통 ACB를 사용하고 보호 계전기를 적용하거나 ACB 내장 보호 시스템을 사용합니다.)
그러나 위에 언급한 보호가 상단의 피더 (MCC에 전력을 공급하는 전력 배전반의 인출 피더)에서 설치되거나 차단기의 공칭 전류가 630A 미만인 경우에는 상단의 보호가 인입 피더를 위한 것으로 고려될 수 있습니다.
보조 전원용 변압기의 보호를 위해서는 1차 측에 GL type의 퓨즈를 설치하고 2차측에는 MCCB를 설치하는 것이 필요합니다.
대부분의 제어회로는 일반적으로 접지로부터 분리되어 있기 때문에 이중 지락 고장을 보호하기 위해서 절연 감시 계전기를 경보용으로 제어용 변압기의 2차측에 설치하는 것을 추천합니다.
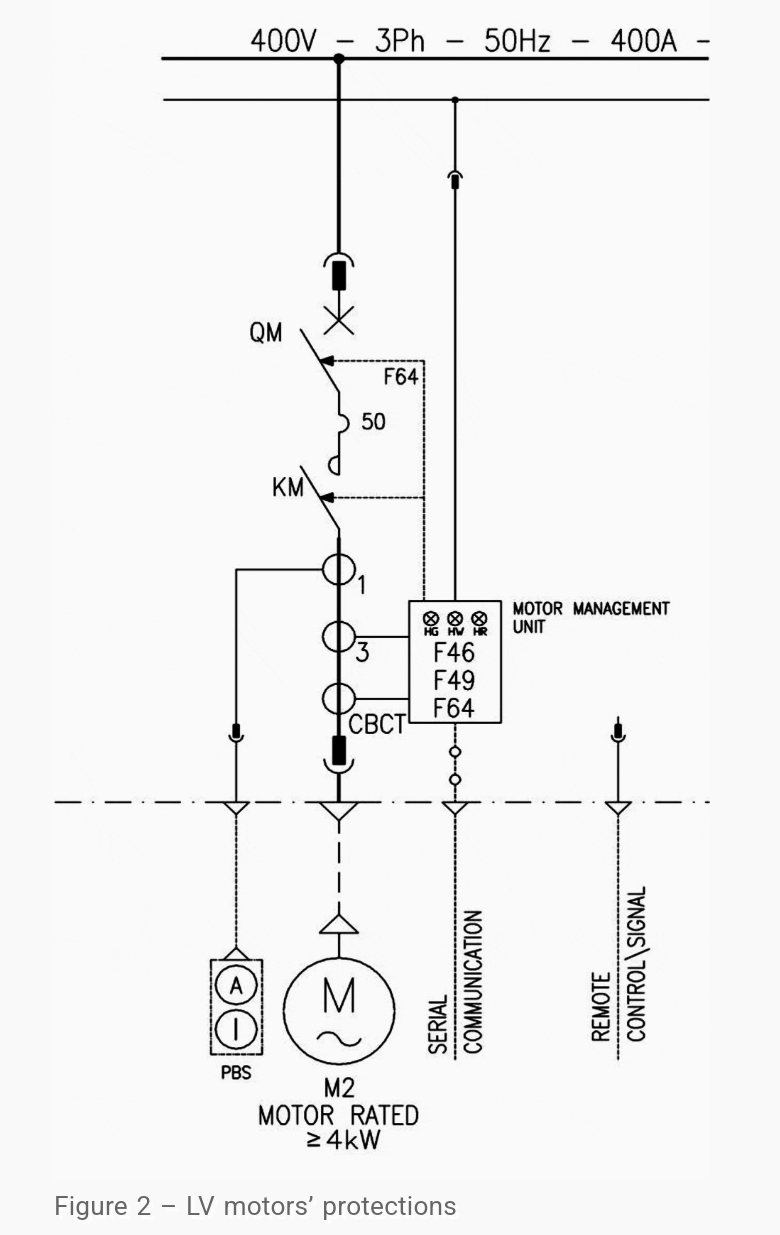
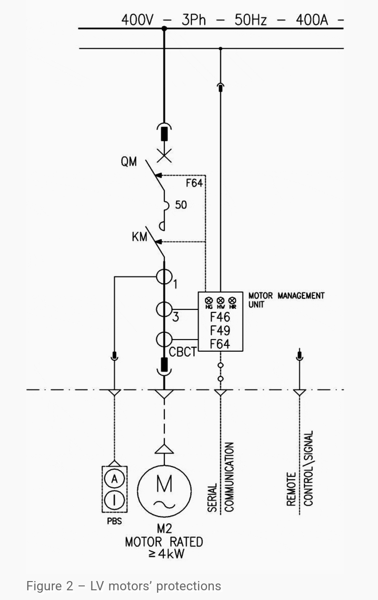
B) 전동기 피더 (Motor type feeders)
직접 전동기에 연결되는 피더의 최소 보호는 다음과 같습니다.
단락이나 순시 과전류 보호 (50) - HRC 퓨즈나 MCCB의 전자식 트립에 의해 보호
과전류 보호 - 열동 과부하 릴레이나 MPCB (전동기 보호용 차단기)의 열동작 트립으로 보호 (실제로는 EOCR 과 같은 전자식 전동기 보호 계전기가 많이 사용되고 있음)
보호 장치의 선정은 프로젝트의 기본 설계에 근거해서 선정됩니다. 만약 전기동의 기동 방법이 직입 기동 (DOL)이지만 기계적 부하가 큰 관성을 가지고 있어서 긴 기동 시간이 요구된다면 (15-20초 이상) 열동계전기는 긴 기동 시간에 적합해야 합니다.
결상 (Phase failure)에 대한 보호에는 여러 방법이 있습니다.
1. 민감한 상회전 전압 계전기 (phase sequence voltage relay - 47)를 사용
2. 결상 기능을 가진 최신 열동 과전류 계전기를 사용 (경제적임)
3. 퓨즈 실패 접점을 가진 HRC 퓨즈를 사용하는 피더 적용. 퓨즈 실패 접점은 제어회로를 통해서 차단기를 오픈하는데 사용
4. 퓨즈와 병렬로 퓨즈 용량보다 낮은 용량의 MCB를 설치. MCB의 보조 접점이 주 전자접촉기를 개방하는데 사용됨. 전력 퓨즈의 하나가 끊어지면 병렬 MCB의 한상에 과전류가 흐르고 MCB는 Fuse 대비 용량이 매우 작으므로 MCB가 바로 트립되고 이 보조접점으로 주 전자접촉기를 개방하게 됩니다.
요즘은 MPCB (Motor protection circuit breaker)가 과부하, 단락 그리고 결상 보호까지 모두 제공하고 있습니다.

위에 언급된 보호 기능이 기본 설계 도서나 발주처 표준에서 예견된다면 100kW 이상의 출력을 가진 전동기의 고정자 권선과 전동기 베어링 온도의 열적 보호도 예상해야 합니다.
전동기 권선과 베어링의 온도에 대한 보호는 RTD 센서에 의존합니다. 보호 계전기는 권선과 베어링의 RTD들을 수용할 수 있는 충분한 채널을 가지고 있어야 합니다.
충분한 보호를 위해서 더 감도가 높은 센서와 PTC를 전동기 권선에 설치해야 합니다. 이러한 형태의 보호는 독립되고 분리된 권선을 가진 전동기 (다중 속도 전동기)에 대해서 적용되는데 이는 하나의 열동 과부하 계전기로는 전동기 권선 보호를 제공할 수 없기 때문입니다.
PTC나 RTD의 고장 접점은 주 전자 접촉기의 코일에 연결된 제어회로를 끊도록 사용됩니다. 그림2는 저압 전동기의 보호회로를 보여줍니다.

Selection of proper relay is one of the most important stages to have a reliable network. In this article, selection of relay for incoming, outgoing feeders
electrical-engineering-portal.com
'전기 Engineering > 단선도에 포함된 모든 정보' 카테고리의 다른 글
| MCB, MCCB, ELCB, RCCB의 차이점 (0) | 2024.04.26 |
|---|---|
| MV/LV SWGR의 계전기 선정 2 (0) | 2024.04.01 |
| 전동기 직입 기동 회로와 시퀀스 (0) | 2024.03.06 |
| 4가지 배전 시스템 개요 (2) | 2024.02.05 |
| 개별 전동기용 역률 보상 커패시터의 설치 위치 (2) | 2024.01.06 |