이번 포스팅은 EEP(Electrical Engineering Potal)의 자료를 기본으로 해서 MV/LV SWGR의 Incoming 및 Outgoing feeder에 대한 계전기 선정 방법에 대한 것으로 앞선 LV SWGR에 대한 내용에 이어서 이번에는 MV SWGR에 대한 내용을 다루도록 하겠습니다.
서론 - 적정한 계전기 선정
적정한 계전기의 선정은 신뢰성 있는 네트워크를 만들기 위해서 가장 중요한 단계들 중의 하나입니다. 이 포스팅에서는 33kV 이하의 SWGR에 대해서 검토해 보겠습니다.
샘플 프로젝트에 대해서 선정된 계전기들이 아래의 Single line diagram에서 보여주고 있습니다.
목차는 다음과 같습니다.

1. 저압 배전반 (이전 포스팅의 내용)
1) 전력 배전 변압기의 후단 배전반
A. Incoming feeder
B. Outgoing feeder
2) MCC
A. Incoming feeder
B. Outgoing feeder
2. 고압 배전반
1) Distribution feeders
2) Transformer feeders
3) Motor protection
2. 고압 배전반 (Medium Voltage switchgear) (Power Center11-01-MS-01)
2.1 배전 피더 (Distribution feeders)
다음의 계전기가 후단 고압 배전반에 전력을 공급하는 고압반의 배전 피더에 사용됩니다.
- 순시 과전류 계전기 (Instantaneous overcurrent) (ANSI code 50)
- 한시 과전류 계전기 (Time overcurrent) (ANSI code 51)
- 한시 지락 계전기 (Time earth fault) (ANSI code 51N)
HV/LV 배전 변압기 네트워크의 중성점이 중성점 접지 저항으로 접지된 경우에는 지락 고장 전류가 삼상 평형 단락이나 상간 단락에 비해서 낮기 때문에 한시 지락 계전기 (51N)에 의한 보호가 일반적으로 사용되며 이 계전기 세팅은 더 좋은 보호협조를 이끌어 낼 수 있다는 점을 명확히 할 필요가 있습니다.
몇몇 확실한 조건들에서 전원의 더 나은 안정성과 연속성을 위해서 출력 피더를 병렬로 운전할 수 있으며 이 경우에는 위에 언급된 계전기에 더해서 방향성 과전류 보호를 추가할 필요가 있습니다.
또한 고압 배전반의 인입 피더에 대해서 출력 피더에 트립 명령을 주기 위한 목적으로 27 (저전압 계전기) 가 필요할 수 있습니다.
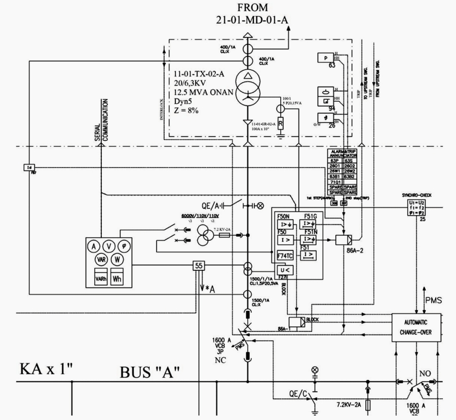
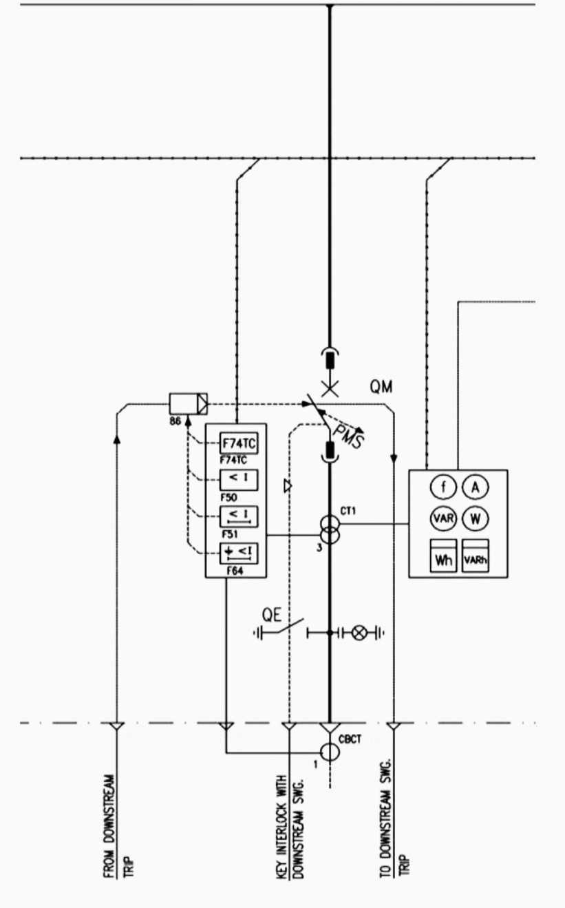
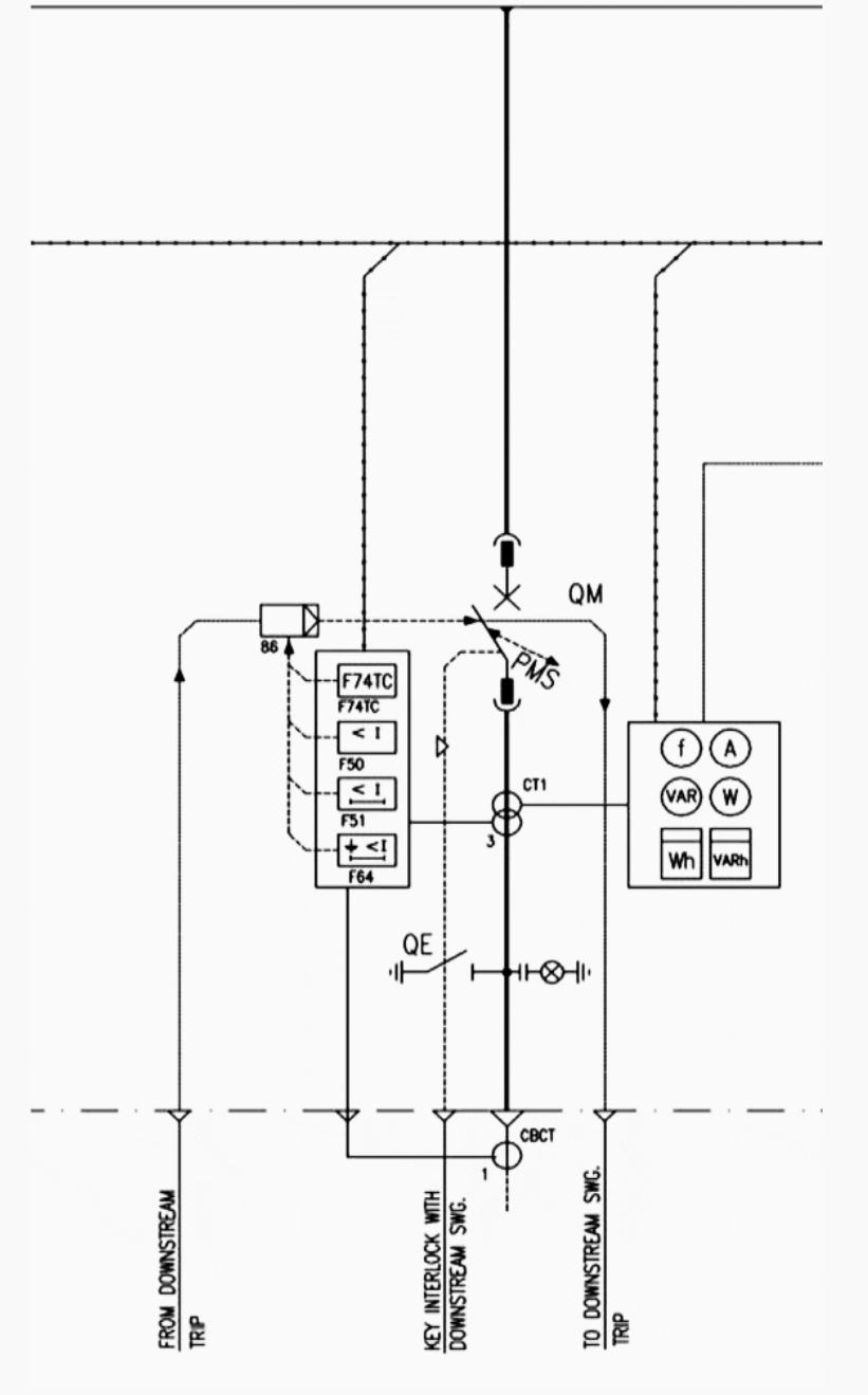
그림 3에서 보여지는 트립회로 감시 계전기 74가 회로의 연속성을 체크하기 위해서 제공되어야 합니다.

그림 3 - 고압 인입 피더 보호
2.2 변압기 피더 (Transformer feeders)
변압기 피더를 위해서는 다음의 계전기가 필요할 것으로 예상됩니다.
- 단락 전류에 대하여 변압기의 1차 권선을 보호 - 순시 과전류 계전기 (ANSI - 50) 혹은 변압기 출력 부하를 위해서는 고압 퓨즈가 추천됨
- 630kVA 보다 더 큰 출력을 가진 전력 배전 변압기에 대해 과전류에 대한 변압기 1차 권선의 보호는 한시 과전류 계전기 (ANSI - 51) 와 한시 지락 계전기 (ANSI - 51)가 필요합니다.
- 온도 상승에 대한 변압기 권선의 보호를 위해서 400kVA를 초과하는 전력변압기에 대해서는 Oil type Thermometer가 사용됩니다.
- 내부 사고 (권선 간의 아크나 권선과 코어 혹은 변압기 몸체 사이의 아크)에 대해서 변압기의 권선을 보호하기 위해서 400kVA를 초과하는 전력변압기에 대해서는 Buchholz relay가 사용됩니다.
- 2500kVA에서 8000kVA 사이의 변압기에 대해서는 제한 지락 고장 보호 계전기 (REF, ANSI code 64)를 고려해야 합니다.
- 10000kVA 이상의 전력변압기에 대해서는 차동 보호 (ANNSI-87)가 제공되어야 합니다.
- 오일 팽창 탱크 (Conservator)가 없는 변압기나 10000kVA 이상의 변압기에 대해서는 내부 과압력 보호 (Internal overpressure protection)가 요구됩니다.
- OLTC가 설치되는 변압기에 대해서는 탭 변환기에 대한 보호도 필요합니다.
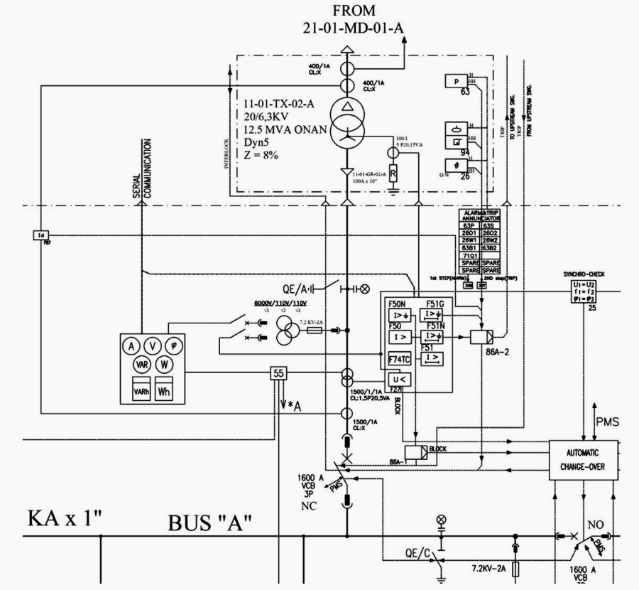
아래 그림 4는 이러한 프로젝트에 대해서 선택된 계전기들을 보여줍니다.

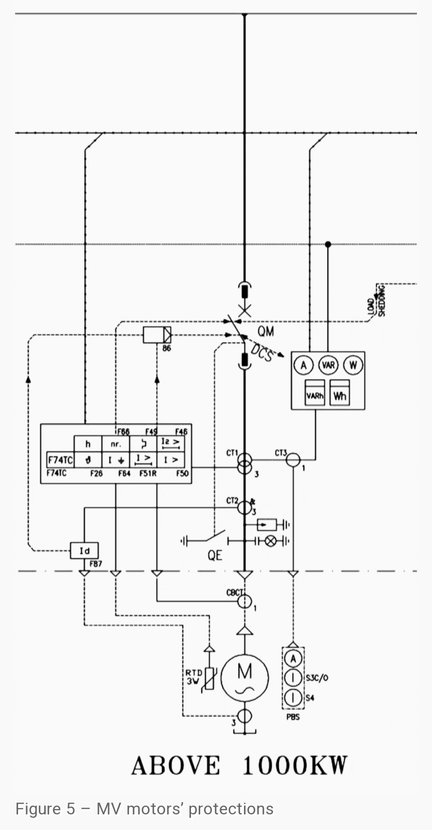
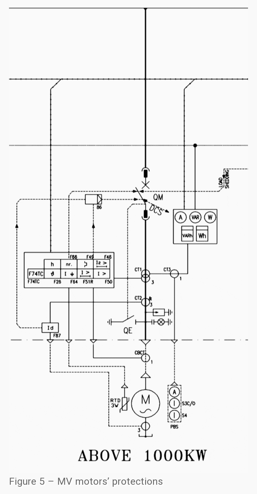
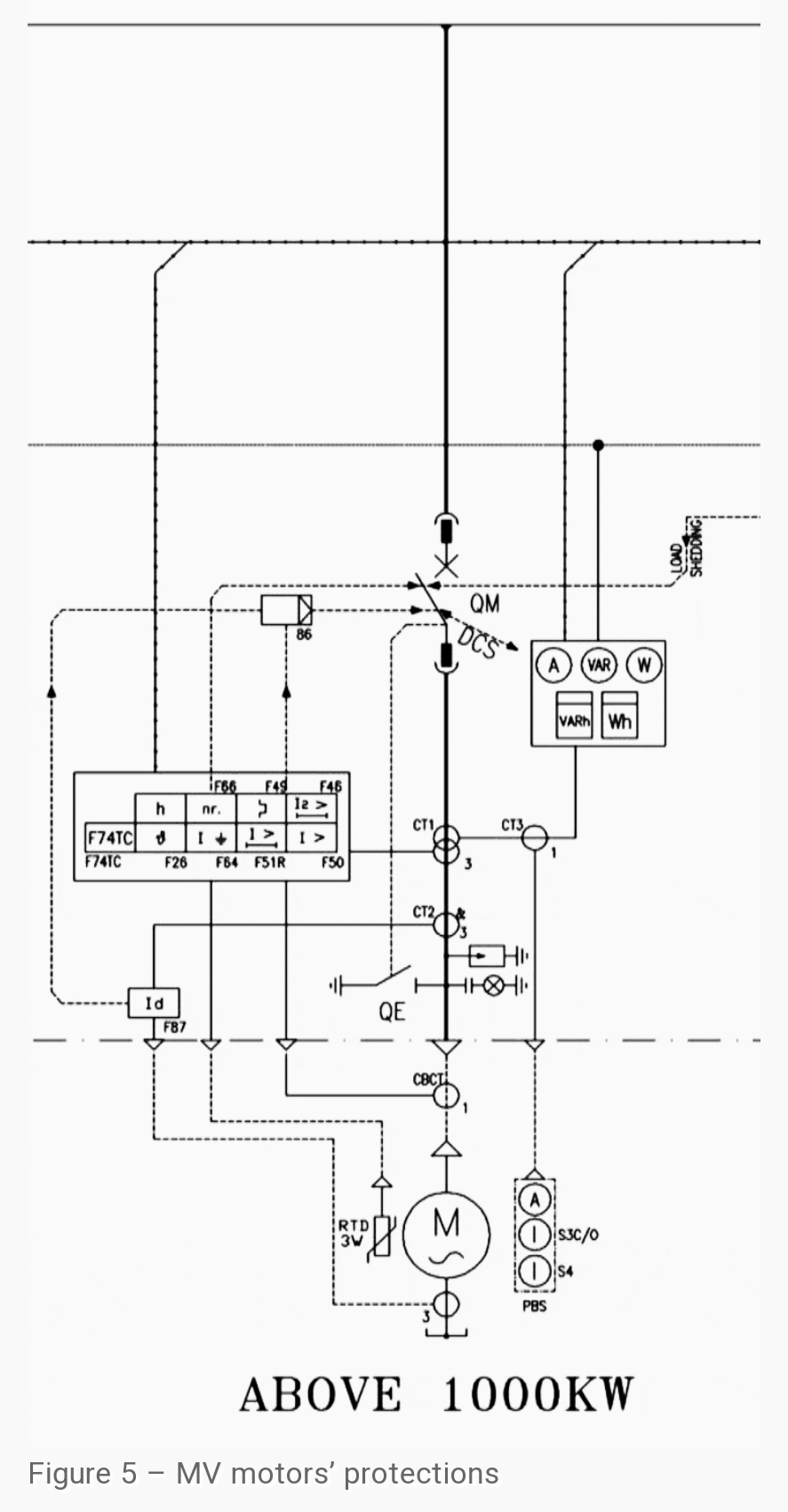
2.3 고압 전동기 보호 (Medium voltage motor protection)
에너지 산업에서 사용되는 유도 전동기 (농형 혹은 유도형)의 보호에는 다음과 같은 종류가 있습니다.
1. 250kW 이상의 전동기에 대한 권선과 베어링의 과온도 보호에는 RTD 센서와 온도 모니터 계전기가 사용됩니다.
150kW에서 250kW 사이의 전동기에 대해서는 이러한 보호 장치의 설치는 각 프로젝트의 요구 조건에 따라서 진행되어야 합니다.
2. 모든 전동기에 대하여 순시 과전류 계전기를 설치하여 단락 사고를 보호합니다.
3. 과부하에 대한 보호는 49 계전기 (열동 계전기)를 일정 기간 동안에 기동 횟수를 제한하는 기능과 함께 사용합니다. 이 기능은 전동기 권선에 대한 열 축적을 제한하기 위해서 필요합니다.
최신 마이크로프로세서 다기능 계전기는 보통 전동기 보호에 필요한 모든 기능을 가지고 있습니다. 그리고 기능 49는 전동기의 보호에서 가장 중요한 기능이며 따라서 한시 과전류 계전기 51은 전동기 보호에서 중요하지 않을 수 있습니다.
4. 상용 주파수의 두배의 속도로 순환 (회전자에 비해) 하는 역상 전류에 의해 발생하는 회전자의 온도 상승에 대한 전동기 보호. Eddy 전류에 의한 열은 46 계전기 (역상 계전기)에 의해 보호되어야 합니다.
5. 유도형 전동기에서 어떤 사고가 회전자 계통에서 발생한다면 (즉 전해질의 순환이나 회전자와 권선의 접촉에서 어떤 문제가 있거나) 전동기 제조자의 특별한 설계에 따라 전동기 기동 명령이 차단되어야 하며 이를 위해서 51LR 기능을 가진 계전기가 전동기 보호에 사용되어야 합니다.
평상시의 운전 중에 전동기 회전자에 대한 어떠한 고장이 발생하는 경우에는 이 계전기는 전동기 피더를 트립 시켜야 합니다.
6. Core balance CT를 사용하거나 각상의 CT 2차 전류의 합해서 쓰는 디지털 계전기에 의한 지락 고장에 대한 보호 (51N)
7. 1500kW를 초과하는 전동기에 대해서는 베어링 진동에 대한 보호가 진동 감시 계전기에 의해 제공되어야 합니다. (실제 프로젝트에서는 진동 등에 대한 보호는 기계 PKG에서 제공하였고 전기에서 별도의 계전기나 기능을 제공하지는 않았음)
8. 고압 변압기 피더나 고압 전동기 피더에서는 고장 제거 전 차단기의 투입 명령을 차단하기 위해서 Lockout 계전기를 사용하는 것이 바람직합니다. (Lockout relay는 기본적으로 적용이 됩니다.)

Selection of proper relay is one of the most important stages to have a reliable network. In this article, selection of relay for incoming, outgoing feeders
electrical-engineering-portal.com
'전기 Engineering > 단선도에 포함된 모든 정보' 카테고리의 다른 글
| IEC 60287 케이블 사이징 - Armour Loss 계산 (0) | 2024.06.06 |
|---|---|
| MCB, MCCB, ELCB, RCCB의 차이점 (0) | 2024.04.26 |
| MV & LV SWGR의 계전기 선정 (1) | 2024.03.27 |
| 전동기 직입 기동 회로와 시퀀스 (0) | 2024.03.06 |
| 4가지 배전 시스템 개요 (2) | 2024.02.05 |