접지와 관련하여 무엇을 어디에 연결해야 하는지를 설명하는 자료들이 있습니다. 각각의 연결 선에 대한 설명이나 용어가 조금씩 다르기는 하지만 이러한 내용을 이해한다면 접지 설계에서 중요한 것을 빠뜨리지 않고 반영할 수 있습니다. 접지 연결의 기초라고 했는데 이런 내용에 대한 이해가 없으면 접지 도면이나 설계 자료를 이해하는데 많은 어려움이 있을 수 있습니다. 꼼꼼히 살펴보시길 추천합니다.
1. KEC 자료 설명
KEC에서 보여주는 그림이 있습니다. 아래의 그림을 참조 바랍니다.


위의 KEC 자료를 참조하면서 아래의 외국 자료를 같이 이해하면 좋을 것 같습니다. 동일한 부분에는 KEC의 관련 번호를 기입하였습니다. KEC에 없는 부분도 참고하시면 좋겠습니다.
2. EEP의 자료 (The basic understanding of an earthing protection system)
아래의 내용은 EEP의 자료를 번역하고 내용을 일부 추가한 것입니다. 원본 자료는 아래 링크를 참조 바랍니다. (The basic understanding of an earthing protection system (diagrams and definitions))
https://electrical-engineering-portal.com/earthing-protection-system
이미 알고 있듯이, 보호 도체(Protective conductor)는 모든 접지 보호 시스템의 주요 부분이지만, 정보 기술, 전압 서지 보호, 근거리 네트워크 등의 요구 사항에 따라 시스템의 복잡성이 증가하고 용어가 다소 혼동될 위험이 있습니다.

집이나 건물에 있는 공급 장치의 접지는 사용자를 보호하는 역할을 합니다. 전기 장비의 일부가 접지에 절연 고장이 발생했을 때 전기 충격으로부터 사용자를 보호합니다.
이러한 절연 불량이 발생하면 정상 작동 전류보다 몇 배나 높은 단락 전류가 안전을 위해 설치한 접지선을 통해 대지를 거쳐 배전 변압기의 Y결선 중성점으로 돌아오게 됩니다.
(이러한 고장 전류로 인해 전기 장치의 퓨즈가 즉각 동작하여 회로를 차단하게 됩니다. 전기 장치가 퓨즈로 보호되지 않는 경우에는 전력량계 후단에 설치된 분전반의 차단기나 퓨즈가 동작하여 보호하게 됩니다.)
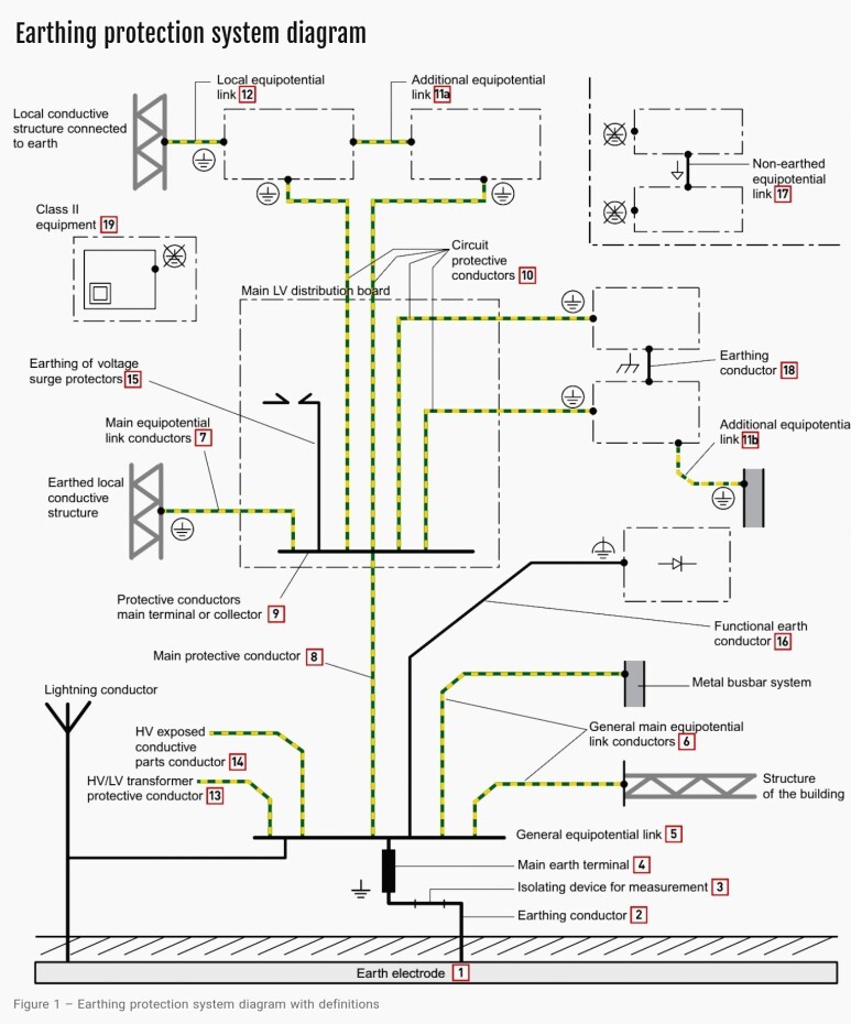
이제 모든 부품을 포함한 접지 보호 시스템의 모습을 아래 그림을 통해 살펴보겠습니다.


자, 이제 접지 구조에 대한 전체적인 그림을 가지고 각 부분에 대해 검토해 보겠습니다.
KEC로 표시된 부분은 포스팅 제일 아래쪽에 그림을 참조하시면 됩니다.
3. 정의 (Definition)
1) 접지극 (Earth electrode) (KEC - 기초 접지극)
대지와 접촉하는 한 세트의 도전성 요소들. 대지와의 연결은 현장 조건(접지 유형)과 요구되는 저항 값에 따라 설계됩니다(그림 1).

2) 접지 도체 (Earth Conductor) (KEC - 접지 도체)
접지봉과의 연결을 제공하는 도체. 일반적으로 절연되지 않고 25mmsq (구리), 50mmsq (아연도금 철제)의 굵기를 가집니다. 위의 그림1을 참조 바랍니다.
3) 단로 장치 (Isolating Device) (KEC에는 없음)
이 장치는 접지 도체 가운데 설치되며 접지 저항을 측정하기 위해 접지 회로를 분리하는 데 사용합니다.

4) 주 접지 단자대 (Main Earth Terminal) (KEC - MET 주접지단자로 표시되며 4번과 5번을 통합한 개념임)
접지 회로와 일반 등전위 Bus 사이의 전기적 링크. 일반적인 등전위 링크나 단로 장치와 통합된 부분 중의 하나가 될 수 있음.

5) 일반 등전위 링크 (General Equipotential Link) (KEC - MET 주접지단자로 표시되며 4번과 5번을 통합한 개념임)
설치의 원점 및/또는 각 건물의 진입 지점에 위치합니다. 모든 접지 도체, 주요 등전위 링크 및 다양한 보호 도체를 연결합니다.

6) 일반 주 등전위 본딩 도체 (General Main Equipotential Link Conductor) (KEC - 주접지단자 접속용 보호등전위본딩 도체)
일반 등전위 링크와 구조물의 금속부분과 Busbar 그리고 외함 (frame)을 연결하는 도체
(굵기는 주 보호도체와 동일하게 최소 6mmsq에서 최대 25mmsq입니다. (알루미늄은 10 - 35mmsq입니다))
7) 주 등전위 본딩 도체 (Main Equipotential Link Conductor) (KEC에는 없음) 6번과 유사하나 연결부가 주접지단자가 아닌 배전반 내의 보호도체단자임
주 배전반 근처의 도전부를 보호 도체 단자에 연결하는 도체. 위와 같이 단면적은 보호도체의 단면적과 동일해야 합니다. 즉 최소 6mmsq에서 최대 25mmsq입니다. (알루미늄은 10 - 35mmsq입니다)

8) 주 보호 도체 (Main Protective Conductor) (KEC - 보호 도체) 접지 단자대와 배전반 내의 접지 단자대를 연결하는 도체
주 접지 단자대를 주 보호 도체 단자대 (PEN)에 연결하는 도체

9) 보호 도체 메인 단자대 (Protective conductor main terminal) (KEC - PE/PEN으로 표시됨) 배전반 내의 메인 접지 단자대
이 단자대는 저압 주 배전반 내에 설치됩니다.
10) 회로 보호 도체 (Circuit protective conductor) (KEC - 보호 도체) KEC에서는 상세하게 구분하지 않고 PE나 PEN으로 표시하는데 여기서는 상세히 구분하고 있음.
이 도체는 부하 회로의 전류에 따라 사이즈가 결정됩니다.

11) 추가적 등전위 본딩 (Additional equipotential link) (KEC - 보조 보호등전위 본딩 도체)
이 본딩은 보호 도체의 연속성을 보장하기 위해서 사용됩니다.
1) 노출 도전부 사이 (between exposed conductive parts) : 사용 도체의 단면적은 최소한 두 노출 도전부 중 작은 쪽과 동일한 크기로 해야 합니다.
2) 노출 도전부와 도전부 사이 (between exposed conductive part and conductive part) : 사용 도체의 단면적은 노출 도전부와 동일한 크기로 해야 합니다.
(양쪽 모두에서 도체는 기계적으로 보호가 되는 곳 (외함 내부, 덕트내, 슬리브 등)에서는 2.5mmsq 이상이어야 하며 보호가 되지 않는 곳은 4mmsq 이상(유연 전선)으로 해야 합니다. 이 규칙은 이동식 판넬이나 배전반의 문, 그리고 부품이 취부되지 않은 외함에도 적용됩니다.)
부품이 부착된 외함이거나 이러한 노출 도전부에 대한 간접적 접촉의 특정 위험이 있는 경우에는 플렉시블 브레이드(Flexible braid)를 사용하는 것이 가장 이상적인 해결책입니다.

12) 지역 등전위 본딩 (Local equipotential links) (KEC 에는 없음)
TN이나 IT 접지 시스템에서 상위단 접지 회로의 거리를 알 수 없거나 너무 긴 경우에는 접지 회로가 연결된 각 배전반에 지역 등전위 본딩을 생성하게 됩니다.
이 도체의 단면적은 배전반에 연결되는 보호 도체의 절반 이상이어야 하며, 최소 6mm2(알루미늄의 경우 10mm2), 최대 25mm2(알루미늄의 경우 35mm2)의 단면적을 가져야 합니다.
13) HV/LV 변압기 보호 도체 (KEC 에는 없음)
보호 도체의 단면적은 도체의 타입과 변압기 용량 그리고 보호장치의 동작 시간에 따라 결정됩니다. 실제로는 주 보호 도체의 단면적과 거의 동일합니다.

14) 고압 노출 도전부용 도체 (KEC 에는 없음)
만약 설비가 배전용 변전소를 통해 전원을 공급받는다면 그 단면적은 25mmsq를 사용합니다. (알루미늄은 35mmsq) 그 외의 경우에는 계산으로 산출해야 합니다.
15) 서지 보호기의 접지 (KEC 에는 없음)
이 접지는 과전압의 해소를 위해 발생한 고장전류를 방전시키기 위해 설치된 것입니다. 이 도체는 가능한 한 짧게 설치하고 이 용도로만 사용해야 합니다. 최소 단면적은 제조업체의 가이드에 따르면 되는데 일반적으로 4-16mmsq를 사용합니다.

16) 안전 기능이 없는 접지 도체 (Earth conductor with no safety function) (KEC 에는 없음)
이 도체는 장애의 수준 (level of distrubance)이나 기능적인 이유로 접지 연결을 제공하는 데 사용됩니다. 이 도체가 보호 기능도 수행한다면 녹황색의 이중 색상을 사용해야 합니다. (Noiseless earth 나 clean earth의 용어를 사용하면 안 됩니다.)
17) 비 접지 등전위 본당 (Non-earthed equipotential link) (KEC 에는 없음)
비도전성 환경(테스트 플랫폼 등)에서 특정한 제한된 적용에 사용되는 링크입니다. 따라서 모든 노출 도전부와 동시에 액세스 가능한 부분이 서로 링크되어야 합니다.
단면 사이즈는 추가 등전위 링크의 단면과 동일한 것으로 하면 됩니다.

18) 접지 도체 (Earthing conductor) (KEC 에는 없음) 접지극과 연결되는 도체가 아닌 전자회로에 적용되는 도체입니다. 아래의 설명을 참조하여 이해하기 바랍니다.
기능적 용도로만 쓰이는 도체 : 전압 기준용 (전자 노출 도전부), 단면적은 실제 흐르는 전류에 따라 결정됨.
전자기 호환성 관련 도체 : 이 도체는 고주파에서 임피던스를 낮추기 위해서 가능한 짧고 폭이 넓은 도체를 선정해야 함.

19) Class II 설비 (KEC 에는 없음)
이 장비의 노출 도전부는 보호 도체에 연결되지 않아야 합니다.
'전기 Engineering > 피뢰와 접지' 카테고리의 다른 글
| 접지 도체의 사이즈 정리 (2) | 2023.09.12 |
|---|---|
| 각 규격의 접촉 전압과 보폭 전압에 대한 이해 (0) | 2023.09.06 |
| 접지 저항 측정 방법에 대한 고찰 (Measurement of Earthing Resistance) (0) | 2023.07.07 |
| 접지 저항 계산서 (Earthing Resistance Calculation) 작성 방법 (0) | 2023.07.07 |
| 플랜트 낙뢰 보호 시스템 설계 보완 사항 (0) | 2023.07.03 |